DStv Channel 403 Sunday, 22 February 2026

Greenhouse gases hit record high in 2022: UN

BRUSSELS - Greenhouse gas concentrations in the atmosphere hit new record highs in 2022, with no end in sight to the rising trend, the United Nations warned Wednesday.

READ: Climate change spells 'terrifying' future: UN rights chief

The UN's World Meteorological Organization said levels of the three main greenhouse gases -- the climate-warming carbon dioxide, methane and nitrous oxide -- all broke records last year.

Such levels of heat-trapping gases will mean further temperature increases, more extreme weather and higher sea levels, the WMO said in its 19th annual Greenhouse Gas Bulletin.

"Despite decades of warnings from the scientific community, thousands of pages of reports and dozens of climate conferences, we are still heading in the wrong direction," said WMO chief Petteri Taalas.

The bulletin comes ahead of the November 30-December 12 COP28 UN climate summit in Dubai.

The 2015 Paris Agreement saw countries agree to cap global warming at "well below" two degrees Celsius above average levels measured between 1850 and 1900 -- and 1.5C if possible.

The global mean temperature in 2022 was 1.15C above the 1850-1900 average -- and Taalas said it was all but certain that 2023 would be the warmest year on record.

"The current level of greenhouse gas concentrations puts us on the pathway of an increase in temperatures well above the Paris Agreement targets by the end of this century," said Taalas.

"This will be accompanied by more extreme weather, including intense heat and rainfall, ice melt, sea level rise and ocean heat and acidification.

"The socioeconomic and environmental costs will soar. We must reduce the consumption of fossil fuels as a matter of urgency."

 

- 'No magic wand' -

 

In 2022, carbon dioxide concentrations were at 418 parts per million, methane at 1,923 parts per billion and nitrous oxide at 336 parts per billion.

These values constitute, respectively, 150 percent, 264 percent and 124 percent of the pre-industrial (before 1750) levels.

Of the three major greenhouses gases, carbon dioxide (CO2) accounts for about 64 percent of the warming effect on the climate.

Global averaged concentrations of CO2 in 2022 were, for the first time, 50 percent above those of the pre-industrial era, and "continued to grow in 2023", said the WMO.

"Given the long life of CO2, the temperature level already observed will persist for several decades even if emissions are rapidly reduced to net zero," the WMO warned, with Taalas adding: "There is no magic wand to remove the excess carbon dioxide from the atmosphere".

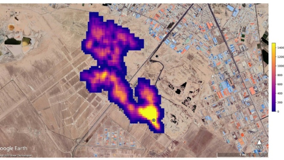
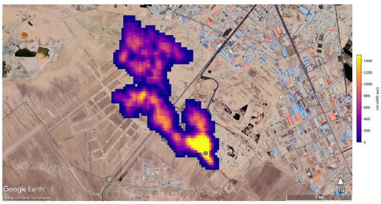
Atmospheric methane is the second largest contributor to climate change, accounting for around 16 percent of the warming effect.

Methane remains in the atmosphere for only about 10 years, but has a much more powerful warming impact than CO2.

"We don't fully understand why methane concentrations are steadily growing," said Taalas.

For nitrous oxide -- accounting for around seven percent of the warming effect -- the increase last year "was higher than that observed any time before in our modern time record", the WMO said.

Around 80 percent of greenhouse gas emissions come from G20 countries.

 

- Tipping points -

 

Although the scientific community has a broad understanding of climate change and its implications, there are still some uncertainties about the carbon cycle -- and the fluxes in the ocean, the land biosphere and the permafrost areas.

The bulletin called for greater information on certain topics.

These included feedback loops in the climate system -- for example, increased carbon emissions from soils or decreased carbon uptake by oceans due to climate change.

The WMO is also concerned about so-called tipping points, where a certain level of change leads to a self-accelerating and potentially irreversible cascade of changes.

One could be how parts of the Amazon rainforest, long a carbon sink, has now become a source of carbon emissions due to deforestation.

The organisation said more information is also needed on non-CO2 greenhouse gases.

Taalas said there was a risk that the wars in Ukraine and Gaza were overshadowing climate change, which "is still the biggest challenge for the welfare of mankind this century".

 

By Robin Millard

You May Also Like